
掃描二維碼分享到微信
北極星水處理網訊: 廣東省生態環境廳2019年1月發布了《農村生活污水處理排放標準》,標準規定了農村生活污水處理設施的水污染物排放控制、監測、標準的實施與監督等要求。標準根據受納水體進行分級,一級標準:出水排入環境功能明確的水體;二級標準:處理規模20m3/d及以上的設施出水排入環境功能未明確的水體;三級標準:處理規模小于20m3/d的設施出水排入環境功能未明確的水體。標準從12項常規指標中選取了7項,各級標準限值如下表所示。一級標準基本與國標一級B相當;二級標準介于國標一級B與二級標準間;三級標準介于國國標二級標準與三級標準間。從目前各地已發布的農村生活污水排放標準中來看,京津冀地區的標準要求較高,除此以外,廣東省排放標準與其他省份相當。
農村生活污水處理現狀根據中國城鄉建設統計年鑒的數據,截至2017年底,全國鄉級行政單位平均污水處理率為17.19%,廣東省為17.35%,處于全國平均水平。廣東省19739個行政村污水處理設施覆蓋率為18.78%,19.8萬個自然村覆蓋率為6.94%,141950個20戶以上自然村覆蓋率9.67%,計劃2020年新增農村污水處理站約3萬個(數據來源:《全國城鄉環境衛生整潔行動(2015-2020年)》。華南地區的污水處理設施建設情況相對遠落后于華東地區。廣東治理目標:到2020年,全省村莊生活污水治理率要提高至40%以上;到2022年粵東西北地區60%以上、珠三角地區80%以上行政村建有污水處理設施。(廣東省打贏農業農村污染治理攻堅戰實施方案2019.03)。
2019年3月,廣東省生態環境廳、農業農村廳發布了《廣東省打贏農業農村污染治理攻堅戰實施方案》,系統地提出了農村生活污水治理要求,推進污水處理設施和管網建設,推進農村廁所改造,將農村生活污水治理納入河長制、湖長制管理,保障治理設施長效運行。
為實現合理規劃、高效組織及有效監管農村污水處理設施建設的目標,近期廣東省住建廳組織編制《廣東省農村生活污水處理設施建設技術規程》,規程中指出農村生活污水處理應在經濟合理情況下優先考慮城鄉統籌,充分利用城鎮污水處理資源,規模化處理,應與鄰近區域內的污水和污泥的處理和處置相協調。污水收集系統方面,規程中明確農村排水制度應因地選擇,新建地區宜采用分流制;污水收集應采用密閉管道收集,若利用溝渠收集,應采取必要的密閉和防滲措施。
第一階段:2016年,全省15個示范縣整縣推進鎮村污水處理設施建設項目;
第二階段:2017年,啟動35個縣(市、區)整縣推進鎮村污水處理設施建設項目;
第三階段:2018年,剩余縣市納入推進名單。
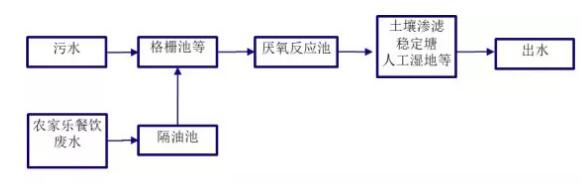
目前應用最為廣泛的工藝有:厭氧+人工濕地、AO+人工濕地、AO工藝、復合慮床、膜一體化設備等。下面介紹農村生活污水常見的四種工藝模式:厭氧生物處理+生態工程、厭氧生物處理+好氧生物處理+生態工程、沼氣池+厭氧生物處理+好氧生物處理+人工濕地+農業灌溉、一體化成套設備。
優點:出水水質較好,植物可以美化環境。
缺點:投資費用較高,運行費用較高,占地面積較大,系統運行管理相對較復雜。
優點:占地面積小,對水質、水量波動有較強的適應性,對污染物的去除效果好。缺點:建設費用和運行費用高,系統運行管理復雜。
出水標準:主要指標參考《城鎮污水處理廠污染物排放標準》一級B標準。
工藝選用:本項目采用“水解酸化+接觸氧化池+人工濕地工藝”處理工藝;
出水標準:《城鎮污水處理廠污染物排放標準》一級B標準。河源市連平縣PPP模式整縣推進村鎮生活污水處理設施建設項目
項目概況:連平縣轄區范圍內的元善鎮、內莞鎮、隆街鎮、田源鎮、溪山鎮、忠信鎮、高莞鎮、油溪鎮、陂頭鎮、上坪鎮、大湖鎮、繡段鎮、三角鎮等13個鄉鎮,159個行政村和16個居委會;
工藝選用:一體化AAO工藝和“調節水解+人工濕地+穩定塘”工藝;
出水標準:《城鎮污水處理廠污染物排放標準》(GB18918-2002)一級B標準。
項目概況:東源縣新港鎮青溪村、雙江鎮橋頭村、澗頭鎮大往村、順天鎮金史村、燈塔鎮玉井村、燈塔村、柯木村等47個省定貧困村;工藝選用:一體化A/A/O工藝和“調節水解+接觸氧化+沉淀池+人工濕地(可選)”工藝;出水標準:《城鎮污水處理廠污染物排放標準》(GB18918-2002)一級B標準或一級A標準(靠近東江干流的村莊)。
文章來源:北極星水處理網 作者:駱其金等
廣東威迪科技股份有限公司2019 | 版權所有 粵ICP備:19024893號-1